提交询价信息
发布紧急求购
您好,欢迎来到给览网!手机版|本站服务|添加收藏|帮助中心
您所在的位置: 给览网 » 供应 » 工控仪表 » 温度仪表 » 温、湿度校验仪表 » NHR-1100A-02-0/2/P(24)-A NHR-1100B数显表

NHR-1100A-02-0/2/P(24)-A NHR-1100B数显表

陕西麦克技术工程有限公司
会员指数: 企业认证:

价格:电议

所在地:河南 郑州市

型号:NHR-1100A-02-0/2/P(24)-A

更新时间:2021-10-18

浏览次数:1317

公司地址:中原区秦岭路与建设路阳光新干线

张女士(女士)  

产品简介

NHR-1100A-00-3/X NHR-1100A-00-3/1 NHR-1100A-00-3/2NHR-1100A-00-4/X NHR-1100A-00-4/1 NHR-1100A-00-4/2

公司简介

            麦克传感器有限公司------ 成立于1993年,是中国半导体压阻式OEM压力传感器的行业领袖。公司成立以来,秉承技术创新和管理创新的精神,成功开发出并规模化生产OEM压力传感器,智能压力变送器,测量和控制仪表等高品质产品,将国际先进的总线操作、宽温度数字补偿、非线性校正以及数据采集技术完美结合,开发生产上百种产品,成为世界公认的高品质可信赖的压力传感器、变送器和系统解决方案的杰出供应商。                                      
展开

产品说明

 NHR-1100A-00-3/X NHR-1100A-00-3/1 NHR-1100A-00-3/2

NHR-1100A-00-4/X NHR-1100A-00-4/1 NHR-1100A-00-4/2
 

概述
    NHR1100系列简易型单回路数字显示控制仪采用模块化结构方案,结构简单、操作方便、高,适用于塑料、食品、包装机械等行业。
单路输入,双屏LED数码显示。
具备33种信号输入功能,可任意选择输入信号类型,测量精度为0.3%。
热电阻\热电偶信号分辨率可切换:1℃或0.1℃。
具备上下限报警功能,带LED报警灯指示。
具有电压、电流变送输出信号可选。
支持RS485串行接口,采用标准MODBUS RTU通讯协议。
带DC24V馈电输出,为现场变送器配电。
输入、输出、电源、通讯相互之间采用光电隔离技术。
具备多种外形尺寸及样式供用户选择。
参数设定密码锁定,参数设置断电保存。
 
 仪表面板
160*80mm(A型) 80*160mm(B型) 96*96mm(C型) 96*48mm(D型) 48*96mm(E型)
72*72mm(F型) 48*48mm(H型)
 参数功能
    注:以上参数为仪表全部参数,如果不是全功能仪表,则未选功能所对应的参数将不予显示。
 
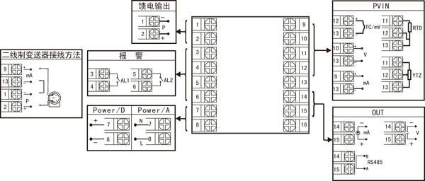
 仪表接线图
    规格尺寸为A、B、C、D、E型接线图
注:横竖式仪表后盖接线端子方向不一样,见示意图1。


图一

 


规格尺寸为F型接线图

 

规格尺寸为H型接线图
    ★ 注:上述接线图中在同一组端子标有不同功能的,只能选择其中一种功能。如RS485通讯功能和变送输出功能在同一组OUT接线端子上,只能选择一种。
 
 仪表选型
NHR-1100□-□-□/□/□( )-□-( )
        ① ② ③ ④ ⑤    ⑥  ⑦
①规格尺寸 ②输入分度号
代码 宽*高*深 代码 分度号(测量范围)
A
B
C
D
E
F
H
160*80*110mm(横式)
80*160*110mm(竖式)
96*96*110mm(方式)
96*48*110mm(横式)
48*96*110mm(竖式)
72*72*110mm(方式)
48*48*110mm(方式)
00
01
02
03
04
05
06
07
08
09
10
11
12
13
14
15
16
17
18
19
20
21
22
23
24
25
26
27
28
29
30
31
32
33
34
35
55
热电偶B(400~1800℃)
热电偶S(0~1600℃)
热电偶K(0~1300℃)
热电偶E分度(0~1000℃)
热电偶T分度(-200.0~400.0℃)
热电偶J分度(0~1200℃)
热电偶R分度(0~1600℃)
热电偶N分度(0~1300℃)
热电偶F2分度(700~2000℃)
热电偶Wre3-25分度(0~2300℃)
热电偶Wre5-26分度(0~2300℃)
热电阻CU50(-50.0~150.0℃)
热电阻CU53(-50.0~150.0℃)
热电阻CU100(-50.0~150.0℃)
热电阻PT100(-200.0~650.0℃)
热电阻BA1(-200.0.0~600.0℃)
热电阻BA2(-200.0~600.0℃)
线性电阻0~500Ω(-1999~9999)
远传电阻0-350Ω (-1999~9999)
远传电阻30-350Ω (-1999~9999) 
0~20mV (-1999~9999)
0~40mV (-1999~9999)
0~100mV (-1999~9999)
内部保留
内部保留
0~20mA (-1999~9999)
0~10mA (-1999~9999)
4~20mA (-1999~9999)
0~5V (-1999~9999)
1~5V (-1999~9999)
内部保留
0~10V (-1999~9999)(不可切换)
0~10mA开方 (-1999~9999)
4~20mA开方 (-1999~9999)
0~5V开方 (-1999~9999)
1~5V开方 (-1999~9999)
全切换
③输出(OUT)
代码 输出类型(负载电阻RL)
X
0
1
2
3
4
5
D1
无输出
4-20mA(RL≤600Ω)
1-5V(RL≥250KΩ)
0-10mA(RL≤1.2Ω)
0-5V(RL≥250KΩ)
0-20mA(RL≤600Ω)
0-10V(RL≥4KΩ)
RS-485通迅接口(Modbus)
④报警(继电器触点输出)
代码 报警限数
X
1
2
无输出
1限报警
2限报警
⑤馈电输出
代码 馈电输出(输出电压)
X
P
无输出
馈电输出
如“P(24)”表示馈电输出24V。
⑥供电电源
代码 电压范围
A
D
AC/DC100~240V(AC/50-60Hz)
DC 20~29V
⑦备注
无备注可省略
备注:
    1、选型时请根据接线图来选择功能,由于尺寸小的仪表接线端子少带不了全功能,有的功能在同组端子上只能选择其中一种功能。
2、在写型号时必须完整,没有选到的功能项不能省略,必须用“X”补上。
例1:NHR-1100A-02-0/2/P(24)-A
例2:NHR-1100C-27-0/X/X-D

本页产品地址:http://www.geilan.com/sell/show-2685081.html
免责声明:以上所展示的[NHR-1100A-02-0/2/P(24)-A NHR-1100B数显表]信息由会员[陕西麦克技术工程有限公司]自行提供,内容的真实性、准确性和合法性由发布会员负责。
[给览网]对此不承担任何责任。
友情提醒:为规避购买风险,建议您在购买相关产品前务必确认供应商资质及产品质量!

发布询价单

没有合适的产品?是否在线询价?
询价标题
联系人
电话
主要内容
验证码