提交询价信息
发布紧急求购
您好,欢迎来到给览网!手机版|本站服务|添加收藏|帮助中心
您所在的位置: 给览网 » 供应 » 工控仪表 » 电工仪表 » 多功能测试仪 » DDSY1352-NK/F 安科瑞单相电能计量 带RS485 付费率

DDSY1352-NK/F 安科瑞单相电能计量 带RS485 付费率

沈阳安科瑞电力系统有限公司
会员指数: 企业认证:

价格:电议

所在地:江苏 无锡市

型号:DDSY1352-NK/F

更新时间:2018-12-12

浏览次数:1051

公司地址:沈阳市沈河区团结路7-1号(1--9-11)

王琪(先生)  

产品简介

电子式预付费电能计量装置采用导轨式安装结构,安科瑞单相电能计量 带RS485 付费率,主要用于计量额定频率50Hz的单相、三相交流有功电能,具有预付费、负载控制及RS485通信等功能,性能指标符合GB/T18460.3-2001标准。是改革传统用电体制,提高用电管理水平的理想电能表。

公司简介

公司成立以来,专注于用户端智能电力仪表的研发应用、生产和销售,致力于为用户提供35(10)/0.4kV变电所自动化系统、建筑光伏发电系统、电能质量治理系统、电能分项计量系统、电气火灾监控系统、医疗IT配电系统、数据中心能耗监测系统、通信基站电源管理系统、消防设备电源监控系统、消防应急照明和疏散指示系统、防火门监控系统以及智能照明系统、锂电池管理系统、电动汽车充电系统等产品和服务,提高客户用电效率和用电安全。
展开

产品说明

预付费电能计量表

1、概述

    电子式预付费电能计量装置采用导轨式安装结构,主要用于计量额定频率50Hz的单相、三相交流有功电能,具有预付费、负载控制及RS485通信等功能,性能指标符合GB/T18460.3-2001标准。是改革传统用电体制,提高用电管理水平的理想电能表。

2、产品规格

3、产品功能

4、技术参数

 

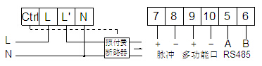
5、接线端子

● DDSY1352单相预付费电能计量表
●DDSY1352-NK单相内控型预付费电能计量表
 
注:7、8为时钟与有功脉冲复用端子,默认为有功脉冲输出。

●DTSY1352三相预付费电能计量表

●DTSY1352-NK三相内控型预付费电能计量装置


本页产品地址:http://www.geilan.com/sell/show-8386034.html
免责声明:以上所展示的[DDSY1352-NK/F 安科瑞单相电能计量 带RS485 付费率]信息由会员[沈阳安科瑞电力系统有限公司]自行提供,内容的真实性、准确性和合法性由发布会员负责。
[给览网]对此不承担任何责任。
友情提醒:为规避购买风险,建议您在购买相关产品前务必确认供应商资质及产品质量!

发布询价单

您最近浏览过的产品

没有合适的产品?是否在线询价?
询价标题
联系人
电话
主要内容
验证码