产品简介
ST-70AB雷达液位开关 ST-70AB上海云鸥仪表 ST-70AB雷达液位开关 ST-70AB雷达液位开关上海品牌
公司简介
本公司研制、开发、生产的产品主要有六大系列400多个品种,其中有温度仪表系列:符合IEC标准的A、B级热电阻、Ⅰ、Ⅱ级各种热电偶、防爆型一体化智能温度变送器等;压力、差压力仪表系列:普通压力/差压变送器、1151系列智能型电容式压力/差压变送器等;液位仪表系列:玻璃管/玻璃板液位计、磁性液位计、石英玻璃管双色液位计、电接点液位计、投入式静压液位变送器、电浮筒液位变送器等;流量仪表系列:全中文只智能涡街流量计、全中文智能涡轮流量计、流量积算仪等;显示仪表系列:光拄指示数字显示调节报警仪、智能型数字调节仪表等;仪表专用电缆系列:高温补偿导线、RV、BV 、系列聚氯乙烯屏蔽电缆、KV系列交联阻燃、电力电缆,信号、计算机电缆等。
展开
产品说明
ST-70AB雷达液位开关 ST-70AB上海云鸥仪表
| ST-70AB雷达液位开关 ST-70AB雷达液位开关上海品牌 |
雷达 |
型号 |
ST-70AB |
| 类型 |
液位控制开关 |
测量范围 |
0.2-5米 |
| 输出电流 |
750(mA) |
测量精度 |
无 |
| 工作温度 |
5-75(℃) |
材质 |
塑料 |
| 电源电压 |
24-220V |
适用范围 |
水箱水满控制 |
|
雷达牌双锤球水位开关性能优异,使用方便。
:
:
: 马士龙
:
ST-70AB雷达液位开关 ST-70AB上海云鸥仪表原理:利用二个锤球浸在水中时及在空气中时的不同重量的原理, 根据水面的升降而自动控制水泵抽
水或给水之用 .
特点: · 底座设有3/4"及1"二种螺齿导管直接配装,另附L 型托架以便平面之安装.
· 开关器外壳密封,完全防湿.
· 实体
锤球浸入水中,重心稳定,不漂浮于水面,准确性高.
· 开关器设有A .B .二个回路,A端子用于给水,B端子用于抽水.
规格:
· 220V 7. AC
交流电
· 110V 1 AC 交流电
· 开关寿命 : 断续 100万次以上
· 水槽压力 : 与大气压相等
· 气温范围 : 4°C ~ 80°C
安装方法
:
1. 控制器固定位置宜在水槽顶部中央,如欲固定在水槽内侧壁需注意避免锤球碰及槽壁。
2. 将垂球系在控制器拉线上,控制的范围是
由上球的中央到下球的中央部位,按需要可加以自由调整。
|
 |
特点:
- 底座设有3/4"及1"二段式螺齿导管直接配装,附L 型托架以便平面之安装.
- 开关器由外壳密封,完全防湿,保持性能,延长开关寿命.
- 实体锤球浸入水中,重心稳定,不漂浮于水面,准确性高.
- 开关器设有A .B .二个回路,A端子用于给水,B端子用于抽水.
|
|
规格:
- 220V 7. AC 交流电
- 110V 1 AC 交流电
- 数 : 单
- 开关寿命 : 断续 100万次以上
- 水面控制范围 : 0.18 ~ 5公尺
- 水槽压力 : 与大气压相等
- 气温范围 : 4°C ~ 80°C
|
|
按装方法:
-
控制器之正确固定位置宜在水槽顶部中央,如欲固定在水槽内侧壁则需注意避免锤球碰及槽壁。
-
将锤球系在控制器,控制的范围是由上球的中央到下球的中央部位,按需要加以自由调整。
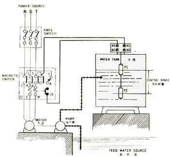
接线方法:
打开控制器上盖
-
给水时,按图1方式配线。
-
抽水时,线路须由A改接到B即可。
-
为防止抽水时马达空转,需按图2方式配线
|

|
 |
|
ST-70AB雷达液位开关 ST-70AB上海云鸥仪表
本页产品地址:http://www.geilan.com/sell/show-2196333.html

免责声明:以上所展示的[
ST-70AB 液位开关]信息由会员[
上海云鸥自动化仪表有限公司]自行提供,内容的真实性、准确性和合法性由发布会员负责。
[给览网]对此不承担任何责任。
友情提醒:为规避购买风险,建议您在购买相关产品前务必确认供应商资质及产品质量!