| 提交询价信息 |
| 发布紧急求购 |
价格:电议
所在地:上海
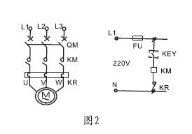
型号:KEY
手机:13816682548
电话:021-65753080
更新时间:2014-07-29
浏览次数:2099
公司地址:上海市虹口区高阳路669号3号2802室

KEY-10电缆浮球液位开关
|
型号
|
规格
(所配电缆长度)
|
材料
电缆/外壳
|
额定
电流/电压
|
约定
电发热电流
|
工作
环境温度
|
电寿命
|
机械
寿命
|
|
KEY
|
2m
3m
5m
10m
15m
|
CR/PP
氯丁二烯
橡胶/聚丙烯
|
8A/220VAC
SPDT
|
15A
|
0-80℃
|
105次
|
5*10105次
|




免责声明:以上所展示的[KEY KEY扁浮球液位开关]信息由会员[上海云鸥自动化仪表有限公司]自行提供,内容的真实性、准确性和合法性由发布会员负责。